Braking forces of a traction linear induction motor with an adjustable resistance of a short-circuite winding of the secondary element
- Authors: Solomin V.A.1, Solomin A.V.1, Kolmykova M.Y.1, Chekhova A.A.1
-
Affiliations:
- Rostov State Transport University
- Issue: Vol 8, No 3 (2022)
- Pages: 78-88
- Section: Original studies
- URL: https://transsyst.ru/transj/article/view/111144
- DOI: https://doi.org/10.17816/transsyst20228378-88
- ID: 111144
Cite item
Full Text
Abstract
Background: The study of the properties of linear traction drives for new types of rolling stock seems to be an urgent task. Linear motors are multifunctional and are capable of providing both traction and braking of promising high-speed rolling stock.
Aim: Investigation of the braking characteristics of an adjustable traction linear induction motor with variable resistance by a short-circuited winding of the secondary element.
Methods: Analytical methods have been used to obtain relations for calculating the braking forces of an adjustable linear induction motor with a short-circuited winding of the secondary element.
Results: The obtained ratios made it possible to calculate the braking forces of linear induction motors.
Conclusion: The results of calculating the braking forces of adjustable linear induction motors make it possible to reasonably choose the braking modes of a new type of rolling stock.
Full Text
ВВЕДЕНИЕ
Совершенствование транспортных коммуникаций имеет большое значение для развития современного общества. Свою заметную роль в этой области играют принципиально новые виды транспорта, способные перемещать на большие расстояния с высокими скоростями людей и различные грузы. Магнитолевитационный транспорт (МЛТ) развивает скорости бесконтактного с путевой структурой движения экипажей в диапазоне 350-500 км/ч. Скорость движения свыше 1000 км/ч могут быть достигнуты при использовании вакуумного магнитолевитационного транспорта (ВМЛТ). Заметный вклад в развитие магнитолевитационного транспорта внесли ученые Петербургского государственного университета путей сообщения. В качестве приводных электрических машин систем МЛТ и ВМЛТ используются линейные тяговый двигатели, преобразующие электроэнергию непосредственно в поступательное перемещение. Линейные тяговые двигатели для магнитолевитационного транспорта и ВМЛТ бывают синхронными и асинхронными. На нынешнем этапе развития техники и технологий многие инженеры и ученые полагают, что линейные асинхронные двигатели (ЛАД) имеют хорошие перспективы для МЛТ и ВМЛТ, так как системы торможения высокоскоростных поездов оказываются более эффективными. Одним из достоинств тягового ЛАД является их простота по сравнению с линейными синхронными двигателями. Новый вид линейных асинхронных двигателей с регулируемыми сопротивлениями короткозамкнутых обмоток вторичных элементов (ВЭ) для высокоскоростного магнитолевитационного транспорта обеспечивает улучшение их пусковых, тормозных и регулировочных характеристик.
Конструкция нового линейного асинхронного двигателя с регулируемым сопротивлением отличается выполнением электропроводящей части ВЭ в виде короткозамкнутой обмотки, стержни которой представляют собой изолированные проводники, уложенные один над другим по высоте паза, что схематично представлено на Рис. 1. Проводники стержней замыкаются с одной из сторон при помощи электропроводящей шины, а с другой – подвижным элементом, который может перемещаться как снизу вверх, так и сверху вниз по высоте паза. Данное обстоятельство позволяет замыкать проводники стержней поочередно, регулируя при этом механические усилия и скорость движения ЛАД. При перемещении подвижного элемента изменяется «активная площадь» паза, по которой протекает ток, взаимодействующий с бегущим магнитным полем, соответственно, изменяются и параметры вторичного элемента ЛАД. Рассматриваемый линейный асинхронный двигатель в значительной мере аналогичен асинхронному двигателю с фазной обмоткой ротора.
Рис. 1. Фрагмент обмотки вторичного элемента линейного асинхронного двигателя: 1 – отдельный проводник; 2 – электропроводящая шина; 3 – перемещаемый элемент
Представленная работа посвящена рассмотрению особенностей торможения противовключением тягового ЛАД с регулируемым сопротивлением короткозамкнутой обмотки вторичного элемента.
СХЕМА ЗАМЕЩЕНИЯ РЕГУЛИРУЕМОГО ЛАД
Использование схем замещения для определения характеристик и анализа режимов работы асинхронных машин широко применяется в электромеханике [1–7]. Применение детализированных схем замещения позволяет повысить точность расчета линейных асинхронных двигателей [8]. Для анализа процессов ЛАД, определение параметров и характеристик двигателя применяют схемы замещения и ряд других исследований [9].
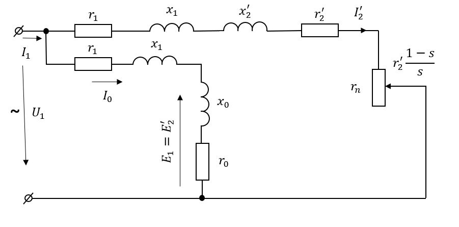
В системах магнитолевитационного транспорта при исследовании процессов в тяговых линейных асинхронных двигателях следует учитывать и влияние магнитных полей подвеса экипажа на характеристики ЛАД. Так как магнитная система ЛАД не насыщена, то потерями мощности на гистерезис и вихревыми токами пренебрегают. Для дальнейшего получения расчетных значений тормозных усилий можно использовать схему замещения регулируемого ЛАД с вынесенным контуром намагничивания (Рис. 2).
Рис. 2. Схема замещения фазы регулируемого ЛАД с вынесенным контуром намагничивания
На Рис. 1 обозначено: , – активное и индуктивное сопротивления фазы обмотки индуктора линейного асинхронного двигателя; , – приведенные к индуктору активное и индуктивное сопротивления короткозамкнутой обмотки вторичного элемента (эти сопротивления изменяют свои значения при регулировании); – активное сопротивление, учитывающее магнитные потери; – главное индуктивное сопротивление, обусловленное взаимной индуктивностью обмоток индуктора и вторичного элемента ЛАД.
В тормозной режим методом противовключения ЛАД переходит без применения специальной аппаратуры. Схема управления ЛАД должна содержать устройство для изменения порядка следования фаз, обеспечивающее реверсирование. Тормозное усилие ЛАД в режиме противовключения зависит от величины скольжения, которое превышает единицу. При больших скольжениях частота электродвижущей силы (ЭДС) и тока во вторичном элементе, индуктированного бегущим магнитным потоком, возрастает до таких значений, что становится необходимым учет влияния поверхностного эффекта (вытеснения тока) при определении параметров обмотки ВЭ. Торможение противовключением может быть рассмотрено как логическое продолжение двигательного режима в область скольжении, превышающих единицу. В связи с этим для расчета тормозных характеристик линейного электродвигателя может быть использована схема замещения, представленная на (Рис. 2).
ТОРМОЗНЫЕ УСИЛИЯ РЕГУЛИРУЕМОГО ЛАД В РЕЖИМЕ ПРОТИВОВКЛЮЧЕНИЯ
При использовании схем замещения регулируемого линейного асинхронного двигателя (Рис. 2) получено соотношение для расчета тормозных усилий в режиме противовключения.
(1)
где – число фаз индуктора;
– фазное напряжение индуктора;
– полюсное деление ЛАД;
f – частота тока;
– активное сопротивление фазы обмотки индуктора;
– индуктивное сопротивление фазы обмотки индуктора;
– приведенное активное сопротивление вторичного элемента;
– приведенное индуктивное сопротивление обмотки вторичного элемента;
s – скольжение,
р – число пар полюсов.
Заметим, что (1) не учитывает влияние вытеснения тока в пазу короткозамкнутой обмотки вторичного элемента ЛАД.
На процесс торможения тягового ЛАД с регулируемым сопротивлением обмотки вторичного элемента будет оказывать влияние конструкция ВЭ (Рис. 3) Сопротивление короткозамкнутой обмотки вторичного элемента ЛАД изменяется при перемещении подвижного электропроводящего замыкающего элемента. Рассмотрим два варианта конструкции стержня короткозамкнутой обмотки вторичного элемента регулируемого линейного асинхронного двигателя (Рис. 3) Первый вариант – стержень обмотки ВЭ образован рядом изолированных проводников, расположенных один над другим по высоте паза (Рис. 3а); второй – стержень выполнен сплошным (Рис. 3б).
На Рис. 3 – коэффициент, определяемый отношением замкнутой подвижным элементом площади паза к полной площади паза, варьирующийся от 1 до 0,4 (для рассматриваемого случая). При определении тормозного усилия регулируемого ЛАД, у которого стержни короткозамкнутой обмотки вторичного элемента выполнены из отдельных изолированных проводников (Рис. 3а), учет влияния вытеснения тока в пазу необязателен, и расчет производится по формуле (1).
Рис. 3. Паз вторичного элемента регулируемого ЛАД. 1, 2 – направление перемещения замыкающего элемента; – высота паза; – ширина паза; – площадь замкнутой части стержня вторичного элемента (заштрихована)
В том случае, если стержни обмотки ВЭ выполнены сплошными (Рис. 3б), влияние вытеснения тока в пазу обмотки ВЭ необходимо учитывать в расчетах. Тогда тормозное усилие определяется соотношением
. (2)
где – коэффициент увеличения активного сопротивления обмотки вторичного элемента;
– коэффициент уменьшения индуктивного сопротивления обмотки вторичного элемента.
Полагаем, что при торможении регулируемого линейного асинхронного двигателя с изменяемым сопротивлением короткозамкнутой обмотки вторичного элемента и .
Введем обозначение
. (3)
Вводя коэффициент «C» в формулу (1), получим тормозное усилие для варианта (Рис. 3а)
. (4)
Соотношение для расчета тормозного усилия регулируемого ЛАД при учете влияния вытеснения тока в пазу обмотки ВЭ для варианта (Рис. 3б).
(5)
Рассмотрим примеры расчета тормозного усилия регулируемого линейного асинхронного двигателя с короткозамкнутой обмоткой вторичного элемента, имеющего следующие данные кВт; ; Гц; В, м; м; Ом; Ом; Ом; Ом.
Выполним расчет тормозных усилий регулируемого ЛАД без учета влияния вытеснения тока в пазу обмотки вторичного элемента (Рис. 3а). Тормозные усилия рассчитаны при варьировании коэффициента от 1,0 до 0,4 для всего диапазона скольжений при торможении регулируемого ЛАД противовключением.
Определим значения тормозных усилий регулируемого линейного асинхронного двигателя с учетом вытеснения тока в пазу обмотки вторичного элемента (Рис. 3б) при варьировании . Значения коэффициентов увеличения активного сопротивления приняты на основании результатов, представленных в [10]. Расчеты выполнены по формуле (5).
На Рис. 4 и Рис. 5 представлены графически результаты расчета тормозных усилий ЛАД в режиме противовключения при различном замыкании площади паза для короткозамкнутой обмотки, стержни которой набраны из изолированных проводников и выполнены сплошными соответственно. Видно, что наибольшее значение тормозного усилия развивает регулируемый линейный асинхронный двигатель, стержни короткозамкнутой обмотки которого не разделены на отдельные изолированные друг от друга проводники.
Рис. 4. Тормозные усилия ЛАД без учета вытеснения тока
Рис. 5. Тормозные усилия ЛАД с учетом вытеснения тока
Торможение высокоскоростного магнитолевитационного транспорта – сложный процесс, включающий в себя много различных факторов и аспектов. Определение тормозных усилий, развиваемых регулируемым линейным асинхронным двигателем, работающим в режиме противовключения, является одним из этапов тормозного расчета высокоскоростного МЛТ. Заметим, что конструкция рассматриваемого регулируемого ЛАД способна образовывать короткозамкнутую обмотку вторичного элемента только в пределах активной длины индуктора. За пределами индуктора стержни обмотки ВЭ разомкнуты и в них нет тока, поэтому влияние продольного краевого эффекта не учитывалось.
ВЫВОДЫ
- Получены соотношения для расчета тормозных усилий тягового регулируемого линейного асинхронного двигателя, предназначенного для магнитолетационного транспорта.
- Установлено, что наиболее эффективным торможение экипажа МЛТ будет при работе регулируемого тягового ЛАД в режиме противовключения, если стержни короткозамкнутой обмотки его вторичного элемента будут выполнены сплошными
Авторы заявляют что:
- У них нет конфликта интересов;
- Настоящая статья не содержит каких-либо исследований с участием людей в качестве объектов исследований.
About the authors
Vladimir A. Solomin
Rostov State Transport University
Author for correspondence.
Email: ema@rgups.ru
ORCID iD: 0000-0002-0638-1436
SPIN-code: 6785-9031
Doctor of Technical Sciences, Professor
Russian Federation, Rostov-on-DonAndrei V. Solomin
Rostov State Transport University
Email: vag@kaf.rgups.ru
ORCID iD: 0000-0002-2549-4663
SPIN-code: 7805-9636
Doctor of Technical Sciences, Associate Professor
Russian Federation, Rostov-on-DonMaria Yu. Kolmykova
Rostov State Transport University
Email: vag@kaf.rgups.ru
ORCID iD: 0000-0002-6087-8910
Graduate
Russian Federation, Rostov-on-DonAnastasia A. Chekhova
Rostov State Transport University
Email: ema@rgups.ru
ORCID iD: 0000-0002-3410-3687
SPIN-code: 8201-7660
Graduate
Russian Federation, Rostov-on-DonReferences
- Костенко М.П, Пиотровский Л.М. Электрические машины. – Л.: Энергия, часть 2, 1973. [Kostenko MP, Piotrovskiy LM. Elektricheskiye mashiny. Leningrad: Energiya; 1973. (In Russ.)]. Ссылка активна на: 27.07.2022. Доступно по: https://bookree.org/reader?file=652790
- Вольдек А.И. Электрические машины (монография). – Л.: Энергия, 1978. [Vol'dek AI. Elektricheskiye mashiny (monografiya). Leningrad: Energiya; 1978. (In Russ)]. Ссылка активна на: 27.07.2022. Доступно по: https://www.studmed.ru/view/voldek-ai-elektricheskie-mashiny_2c65ef977a1.html
- Винокуров В.А., Попов Д.А. Электрические машины железнодорожного транспорта. – М.: Транспорт, 1986. [Vinokurov VA, Popov DA. Elektricheskiye mashiny zheleznodorozhnogo transporta. Moscow: Transport; 1986. (In Russ)]. Ссылка активна на: 27.07.2022. Доступно по: https://www.studmed.ru/vinokurov-va-popov-da-elektricheskie-mashiny-zheleznodorozhnogo-transporta_7d63ea3eaf8.html
- Веселовский О.Н., Коняев А.Ю., Сарапулов Ф.Н. Линейные асинхронные двигатели. – М.: Энергоатомиздат, 1991. [Veselovskiy ON, Konyayev AYu, Sarapulov FN. Lineynyye asinkhronnyye dvigateli. Moscow: Energoatomizdat; 1991. (In Russ)]. Ссылка активна на: 28.07.2022. Доступно по: http://nauchkniga.com/nk/index.php?action=bookInfo&id=69266
- Сарапулов Ф.Н., Бегалов В.А., Иваницкий С.В. Исследование короткозамкнутого линейного асинхронного двигателя с разомкнутым магнитопроводом // Электричество. – 1982. – № 5. – С. 30–34. [Sarapulov FN, Begalov VA, Ivanitskiy SV. Issledovaniye korotkozamknutogo lineynogo asinkhronnogo dvigatelya s razomknutym magnitoprovodom. Elektrichestvo. 1982;(5):30-34. (In Russ.)].
- Сарапулов Ф.Н. Расчет режима короткого замыкания индукционного двигателя на основе магнитной схемы замещения // Электричество. – 1976. – № 6. – С. 56–58. [Sarapulov FN. Raschet rezhima korotkogo zamykaniya induktsionnogo dvigatelya na osnove magnitnoy skhemy zameshcheniya. Elektrichestvo. 1976;(6):56-58. (In Russ.)].
- Епифанов А.П., Лебедев А.М., Талья И.И. Повышение эффективности тягового линейного асинхронного привода // Известия вузов. Электромеханика. – 1990. – № 7. – С. 60–67. [Еpifanov AP, Lebedev AM, Tal'ya II. Povysheniye effektivnosti tyagovogo lineynogo asinkhronnogo privoda. Izvestiya vuzov. Elektromekhanika. 1990;(7):60-67. (In Russ.)].
- Сарапулов Ф.Н., Сарапулов С.Ф., Шымчак П. Математические модели линейных индукционных машин на основе схем замещения. – Екатеринбург: ГОУ ВПО УГТИ – УПИ, 2001. [Sarapulov FN, Sarapulov SF, Shimchak P. Matematicheskiye modeli lineynykh induktsionnykh mashin na osnove skhem zameshcheniya. Yekaterinburg: GOU VPO UGTI – UPI; 2001. (In Russ)]. Ссылка активна на: 28.07.2022. Доступно по: https://bookree.org/reader?file=813029&pg=2
- Hellinger R, Mnich P. Linear Motor-Powered Transportation: History, Present Status and Future Outbook. Proceedings of the JEEE. 2009;97(11):1892-1900.
- Соломин А.В. Регулируемый линейный асинхронный двигатель // Электротехника. – 2004. – № 12. – С. 31–34. [Solomin AV. Reguliruyemyy lineynyy asinkhronnyy dvigatel'. Elektrotekhnika. 2004;(12):31-34. (In Russ.)].
Supplementary files






